Die sagenhaften Ströme!

Modell Fahrgestellnummer Bemerkung
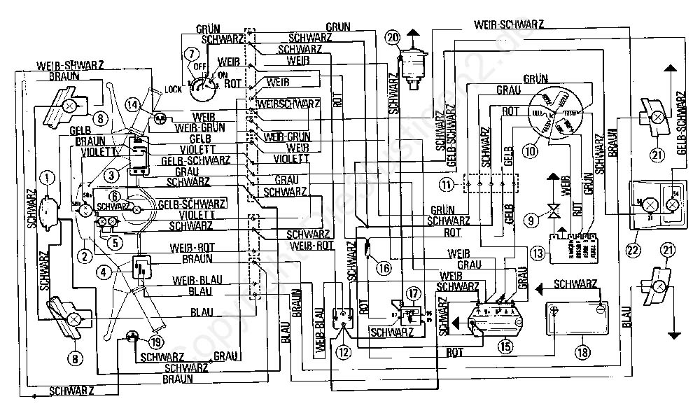
Vespa PK 50 - 125 ccm mit Batterie
Vespa PK 50 - 125 ccm ohne Batterie
Vespa PK S aut elestart 50 - 125 ccm  
Vespa PK XL 50 - 125 ccm  
Vespa PK XL2 50 - 125 ccm  
Vespa PK XL2 elestart 50 - 125 ccm  

Weiter mit 50 -125 ccm

oder mit COSA